Найти
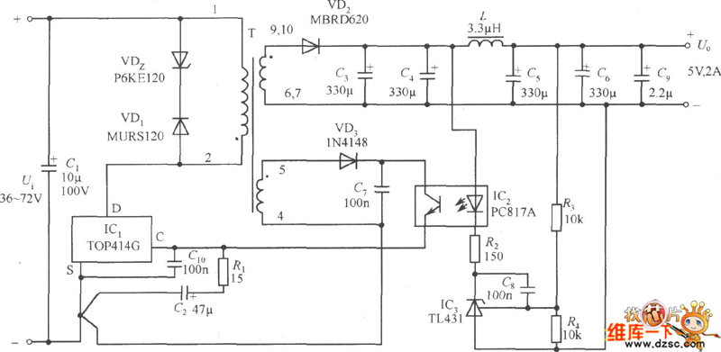
5V/2A isolated switching power supply circuit diagram - switching-regulator_circ Схема адаптера модель ued tld 4w на18в
< Предыдущая
Фото - 20
Следующая >
Все фото на тему:
Схема адаптера модель ued tld 4w на18в